交直流充电桩测试系统解决方案

1.   系统概述

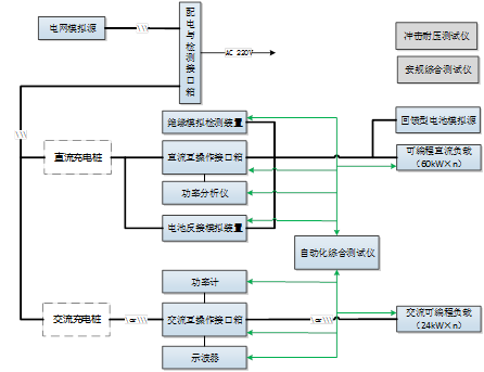
       充电桩测试系统是我司为直流充电桩提供的系统解决方案,主要用于测试直流充电桩的功能及性能特性是否满足设计及相关标准要求。其中,电网模拟源及直流模拟源具有并联扩容接口,满足各种功率等级被试品的测试。
       在整个测试过程中,系统按照预先选定的试验项目进行流程化测试,并自动记录测试数据、分析数据、一键生成报表,真实的实现了全自动化测试,大大提升测试效率,为设备厂商、测试机构节省时间、降低成本。

系统解决方案连接图如下:

beat365在线唯一官网

序号   设备名称  数量   厂家   功能规格
1 可编程电网模拟源      1     自制   
2 回馈型直流源   1     自制   
3 可编程直流阻性负载箱   1     自制     每组60kW
可并联扩容
4 配电与检测接口 2 自制   用于交流、直流配电及检测,主要包括
1)    输入配电
2)    输入检测,PE控制
5 直流互操作接口箱 自制  主要包括
1)    250A国标接口
2)    车辆控制引导模拟电路
3)    车辆BMS模拟
4)    采集录波装置
5)    CAN总线分析仪
6)    信号调理单元
7)    工业平板电脑
6 电池反接模拟装置 自制   1)    电池电压模拟;
2)    电池反接模拟;
3)    辅助供电性能测试;
4)    交直模拟短路检测
5)    支持远程RS485通信控制
7 绝缘模拟检测装置  自制  1)    对称绝缘模拟
2)    非对称绝缘模拟
3)    支持远程RS485通信控制
8 直流短路负载柜   自制  1)    交直流直断,限流短
2) 可编程保护
9 冲击耐压测试仪 外购   
10  安规综合测试仪 外购   
11  自动化测试软件 自制  1)    电性能测试
2)    互操作测试
3)    一致性测试
4)    现场计量
12 功率分析仪   外购   

 
2.    规范性引用文件

测试系统所满足测试标准:

序号 标准号  标准名称
  1    GB/T 18487.1-2015     电动汽车传导充电系统 第1部分:通用要求
2 GB/T 34657.1-2016   电动汽车传导充电互操作性测试规范 第1部分:供电设备
3  JJG1148-2018     电动汽车交流充电桩计量检定规程
4 JJG1149-2018   电动汽车非车载充电机计量检定规程
5 GB/T34658-2017     电动汽车非车载传导式充电机与电池管理系统之间的通信协议一致性
6 NB/T33008.1-2018   电动汽车充电设备检验试验规范 第一部分:非车载充电机
7 NB/T33008.2-2018   电动汽车充电设备检验试验规范 第2部分:交流充电桩

    
3.    测试能力

       系统具备电气性能、保护性能等的主要测试项目,并按照不同的标准进行试验项目的划分,使系统具有多个标准的测试能力。充电桩主要测试能力如下:

  • 通讯协议一致性测试  
  • 互操作性测试    
  • 控制导引试验  
  •  输出电压误差试验
  • 输出电流误差试验    
  • 稳压精度试验    
  • 稳流精度试验    
  • 纹波系数试验
  • 效率试验    
  • 功率因数试验    
  • 限压特性试验    
  • 限流特性试验
  • 输入过压保护试验  
  •  输入欠压保护试验    
  • 谐波电压    谐波电流
  • 输出过压保护试验    
  • 输出短路保护试验    
  • 绝缘接地保护试验    
  • 冲击电流试验
  • 电网适应性测试     

       
4.   系统特点

  • 支持最新标准测试项目要求
  • 测试条件真实,准确反应标准定义
  • 可根据需求实现标准定制
  • 支持自定义测试项编辑
  • 支持被测产品保护限值
  •  支持手动、自动流程测试功能
  • 具备自检功能,可在上电初始自检各个设备状态并将上报系统
  • 具有数据、故障查反馈
  • 根据测试结果自动生成PDF或Word报表
  • 可加载根据客户自选测试仪器
  • 具有各级操作人员权限管理功能
  • 有服务器端软件和客户端软件双重选择